Besetztmelder
Modelleisenbahn in Spur Z, Blocksteuerung, Belegtmelder

Die Belegtmelder sind als Stromfühler ausgeführt. Zwei antiparalle Dioden sorgen für einen Spannungsabfall, welcher über den Transistor den Optokoppler ansteuert, der über den Opamp das Signal an einen Arduino weitergibt, der die Ankopplung an den SX-Bus vornimmt.
Der Opamp kann auch entfallen, dann steuert der Optokoppler direkt den Eingang des Arduino (=ATMega 328) an.
Dieser Arduino kann gleichzeitig auch die Ansteuerung der Signale und der Halterelais machen.
(Mit Arduino ist kein Arduinoboard gemeint, sondern einfach ein ATMega328, der in der Arduinoumgebung programmiert wurde.)
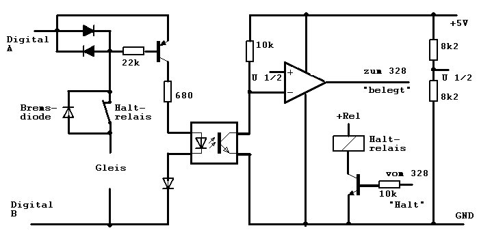
Eine einfachere sehr funktionssichere Schaltung ist folgende:
(Ich verwende diese Schaltung bei meiner Anlage 3. Nicht überwachte Abschnitte werden ebenfalls über Doppeldioden versorgt, um Spannungsprünge zu vermeiden.)

Der Stromfühler ist hier als Doppeldiode ausgeführt, das bringt zwar etwas mehr Spannungsabfall, vereinfacht die Schaltung jedoch. Zudem werden durch den LTV 814 beide Halbwellen ausgewertet. Als Dioden verwende ich 1N5401 (1N54##), bei 3A Strombelastung überstehen diese auch einen Kurzschluß. Beim Eingang des ATMega 328 ("Arduino") muss der Pullup-Widerstand aktiviert werden oder es muss hardwareseitig ein Pullup-Widerstand eingebaut werden.
Die benötigte SX-Library ist hier beschrieben.
Diese Schaltung funktioniert auch im Analogbetrieb. Eine Anzeige erfolgt jedoch nur, wenn Fahrspannung anliegt. Soll auch bei Stillstand eine Anzeige erfolgen, muß über einen hochohmigen Widerstand eine Hilfsspannung angelegt werden.
|